To the top of the document
Aveo
To Previous PageTo Next Page
GMDE Start PageLoad static TOCLoad dynamic TOCHelp?



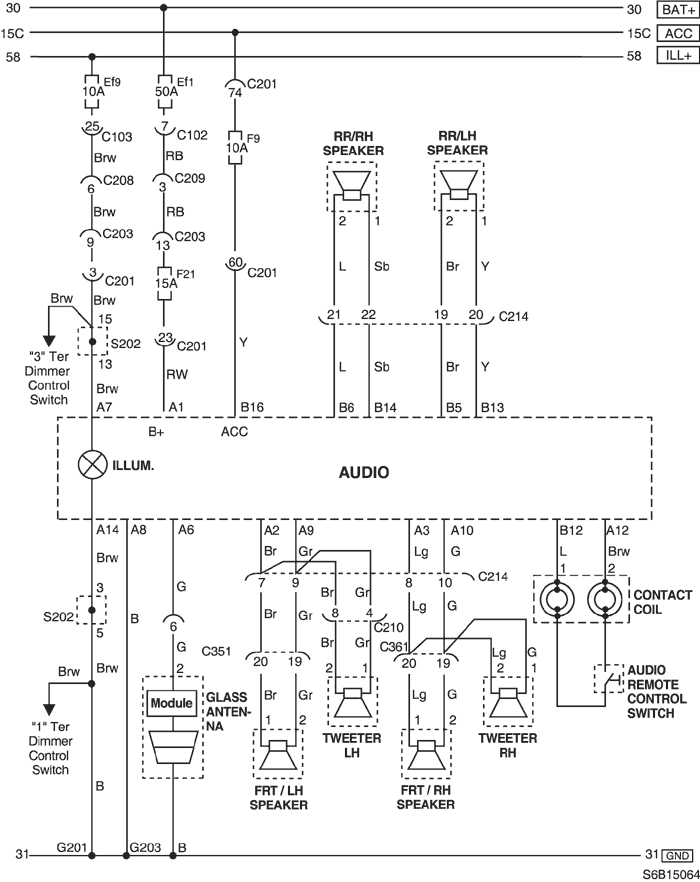
25. AUDIO CIRCUIT

S6B15064.png
Display graphicTranslations of text in graphics


a. CONNECTOR INFORMATION

CONNECTOR NO
(PIN NO, COLOR)
CONNECTING WIRING HARNESSCONNECTOR POSITION
C102 (32 Pin, Gray)Front - Engine Fuse BlockEngine Fuse Block
C103 (32 Pin, Brown)Front - Engine Fuse BlockEngine Fuse Block
C201 (76 Pin, Black)I.P - I.P Fuse BlockI.P Fuse Block
C203 (18 Pin, White)I.P - I.P Fuse BlockI.P Fuse Block
C208 (20 Pin, Yellow)Front - I.PFront TCM
C209 (4 Pin, White)Front - I.PFront TCM
C214 (22 Pin, Black)I.P - FloorUnder Left A Pillar
C351 (29 Pin, White)Floor - Front Left DoorUnder Left A Pillar
C361 (29 Pin, White)Floor - Front Right DoorUnder Right A Pillar
S202I.PBehind Left Tie Bar
G201I.PUpper Mirror Control Switch
G203I.PBelow Ashtray

b. CONNECTOR IDENTIFICATION SYMBOL & PIN NUMBER POSITION

S6B1P064.png
Display graphicTranslations of text in graphics


c. POSITION OF CONNECTORS AND GROUNDS

S6B12001.png
Display graphicTranslations of text in graphics


S6B12003.png
Display graphicTranslations of text in graphics


S6B12005.png
Display graphicTranslations of text in graphics


d. SPLICE PACK

S202

S6B1S003.png
Display graphicTranslations of text in graphics


To Previous PageTo Next Page


© Copyright Chevrolet Europe. All rights reserved